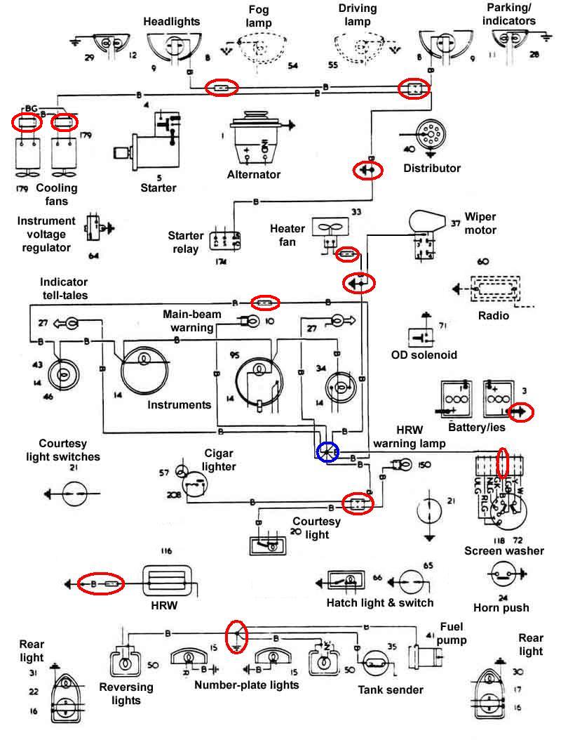
| Colour | Fuse | Components |
| black | none | ground |
| black/green | none | cooling fan relay cooling fans |
| black/orange | green | cooling fan switch cooling fan relay |
| blue | none | main lighting switch dipswitch |
| blue/light-green | green | wiper switch wiper motor 'fast' speed |
| blue/red | none | dipswitch headlamp dipped beams |
| blue/white | none or purple (flasher) |
dipswitch headlamp flasher switch 'main beam' warning light headlamp main beams |
| brown 1 | none | toe-board stud ignition switch fusebox main lighting switch alternator starter relay cooling fan relay hazards in-line fuse |
| brown 2 | hazards in-line | hazards in-line fuse hazard flasher |
| brown/light-green | green | wiper manual switch wiper motor park switch |
| brown/yellow | none | alternator ignition warning light |
| green 1 | green | fusebox cooling fan relay HRW switch hazards switch voltage stabiliser tachometer 12v brake lights switch reverse lights switch |
| green 2 | green | hazards switch turn flasher |
| green/black | green | fuel gauge fuel tank sender |
| green/brown | green | reverse lights switch reverse lights |
| green/pink | accessories in-line | accessories in-line
fuse heater fan switch screen washer pump wiper motor wiper switch |
| green/purple | green | brake light switch brake lights |
| green/red | green or hazards in-line |
turn-signal switch hazard switch left-side flashers left-side flasher repeater |
| green/white | green or hazards in-line |
turn-signal switch hazard switch right-side flashers right-side flasher repeater |
| green/yellow | green | heater fan switch heater fan |
| light-green/black | green | screen washer switch screen washer pump |
| light-green/brown 1 | green | turn flasher turn switch |
| light-green/brown 2 | hazards in-line | hazards flasher hazards switch |
| light-green/green | green | voltage stabiliser fuel gauge |
| purple | purple | fusebox horns boot/loadspace light headlamp flasher courtesy light cigar lighter |
| purple/black | purple | horn switch horns |
| purple/white 1 | purple | door switches courtesy light |
| purple/white 2 | purple | boot/hatch switch boot/loadspace light |
| red | red | fusebox rear/parking lights (one fuse per side) |
| red/brown | HRW in-line | HRW switch HRW warning lamp |
| red/green | none | main lighting switch fusebox panel lights dimmer |
| red/light-green | green | wiper switch wiper motor 'normal' speed |
| red/white | none | panel lights dimmer panel lights |
| white | none | ignition switch ignition warning light fusebox coil ballast resistor fuel pump overdrive manual switch |
| white/black 1 | none | coil -ve distributor tachometer (signal) |
| white/black 2 | purple | HRW switch HRW |
| white/blue | none | starter solenoid coil +ve |
| white/brown | none | starter relay starter solenoid |
| white/green | none | ignition switch accessories connector |
| white/light-green | none | coil ballast resistor coil +ve |
| white/red | none | ignition switch starter relay |
| yellow | none | overdrive manual
switch overdrive gearbox switch |
| yellow/purple | none | overdrive gearbox
switch overdrive solenoid |